Supercritial Fluid Chromatography: A New Technology?
August 24, 2022
Introduction

Even though Supercritical Fluid Chromatography (SFC) was first demonstrated by Klesper et al. in 1962, 6 – 7 years earlier than High-Performance Liquid Chromatography (HPLC), its history is unfortunate and it has never been a main stream of chromatography. Why? Partly because an automated liquid chromatograph (LC), namely, an amino acid analyzer by Spackman, Stein and Moore, had already been commercially available in the late 1950’s and there were actual needs for LC, while there were no such needs for SFC except for some exotic samples such as metalloporphyrins and metallic chelates at that time. Rapid development of HPLC occurred in the 1970’s overshadowed the development of SFC taken place at the same time. However, there are remarkable research works done in the 1960’s, the 1970’s and the 1980’s that realized the today’s modern SFC, and this poster will review these works.
Research works in the 1960’s
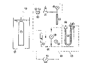
Klesper, Corwin and Turner first demonstrated Supercritical Fluid Chromatography (SFC) in “Communications to the editor entitled High Pressure Gas Chromatography above Critical Temperatures” in 1962. They used dichlorodifluoromethane (Tc = 112°C) and monochlorodifuloromethane (Tc = 96 °C) and at the pressures above 1000 psi and 1400 psi, respectively, to elute Ni etioporphyrin II and etioporphyrin II from polyethylene glycol stationary phase. They even stated “The porphyrins could be recovered at the outlet valve.” This means that they already predicted the possibility of preparative SFC. Figure 1 shows the historical SFC apparatus described in ref. (1). Sie, Beersum and Rijnders published a series of articles on “High-Pressure Gas Chromatography with Supercritical Fluids” in Separation Science in 1966 and 1967. In these articles, they extensively used carbon dioxide as mobile phase and thoroughly studied its behavior from both theoretical and experimental points of view.



Klesper’s group reviewed “Apparatus and Materials for Hyperpressure Gas Chromatography of Nonvolatile Compounds” in 1968. In the article, they described the means to control the flow rate and the backpressure independently. It is also remarkable that a spectrophotometer equipped with a high-pressure flow cell was used as a detector in the late 1960’s, whereas in HPLC, only a crude low-pressure Hg lamp based single wavelength UV photometer was introduced.
Giddings, Myers and King published an article on “Dense Gas Chromatography at Pressures to 2000 Atmospheres” in 1969. In the article they stated “One of the most interesting features of ultra high pressure gas chromatography would be its convergence with classical liquid chromatography. A liquid is ordinarily 1000 times denser than a gas; at 1000 atmospheres, however, gas molecules crowd together with a liquid-like density. At such densities intermolecular forces becomes very large, and are undoubtedly capable of extracting big molecules from the stationary phase. Thus in effect, nonvolatile components are made volatile.” They also proposed an approximation of Hildebrand solubility parameter for a supercritical fluid. They used various gases Research works in the 1970’s including He, N2, CO2 and NH3, and examined retention behavior of various substances such as purines, nucleosides and nucleotides, steroids, sugars, terpenes, amino acids, proteins, carbowaxes, etc. Unfortunately, such convergence had never occurred.
Research works in the 1970’s
Jentoft and Gouw reported “Pressure-Programmed Supercritical Fluid Chromatography” in 1970, and applied their SFC system to separation of wide molecular range mixtures such as polycyclic aromatic hydrocarbons and polystyrene. In the article they mentioned that the chromatograph is basically the same as the high resolution liquid chromatograph (note that the term HPLC had not yet appeared). It is remarkable that SFC had been developed to this stage while HighPerformance Liquid Chromatography HPLC) was still in cradle stage. In 1972, they reported automated fraction collection in SFC. It should be noted that such sophisticated fraction collector had been developed a long before HPLC was used in preparative work.
Novotny, Bertsch and Zlatkis studies “Temperature and Pressure Effect in Supercritical Fluid Chromatography”. In 1973, Bartmann and Schneider examined physico-chemical aspects of SFC with carbon dioxide. Hartmann and Klesper described “Preparative Supercritical Fluid Chromatography of Styrene Oligomers” in 1977. They analyzed fractions with a mass spectrometer. Randall and Wahrhaftig reported SFC-MS “Dense Gas Chromatograph/ Mass Spectrometer Interface” in 1978.





Research works in the 1980’s
For SFC, the 1980’s was an active decade for SFC and related technology. Since the 1980’s, supercritical carbon dioxide became the most preferred fluid in SFC as in commercial Supercritical Extraction (SFE) already in use because it is inexpensive, non-toxic, nonflammable and it has relatively low critical temperature and pressure (Tc = 31.3°C, Pc = 72.9 atm).
Open tubular column SFC. In 1981, the research groups of Novotny and Lee demonstrated open tubular column SFC. They used 50µm I.D. fused silica column of which inner wall was coated with stationary phase; typically dimethyl polysiloxane. This seemed to solve the inherent drawback of packed column SFC that the pressure drop across the column reduces column efficiency. Later, open tubular column SFC systems were marketed by Lee Scientific, UT, USA. However, it turned out that there were several serious instrumental issues. The most important SFC parameter backpressure was applied by a flow dependent restrictor and it could not be controlled independent of flow rate It was difficult to add polar modifier partly because the standard detector was FID and partly because a syringe pump was used to deliver very a low flow rate of CO2. Although the above research groups published applications of open tubular column SFC extensively, for the above reason, open tubular SFC did not become the main stream of SFC.
Packed column SFC
All researchers used packed columns until the advent of open tubular column SFC. In 1982, Gere, Board and McManigill reported “Supercritical Fluid Chromatography with Small Particle Diameter Packed Columns”. They modified HP HPLC apparatus for SFC. Although it is said that the pressure across the column does not allow high efficiency in SFC when a small particle column is used, they successfully demonstrated that 3, 5 and 10 µm particle columns performed better especially in high linear velocity region. Later, H-P had started to market SFC systems but the products were transferred to Berger Instrument, and recently Berger Instrument was acquired by Thar Instruments.
In 1985, Sugiyama and the author’s group demonstrated directly coupled SFE-SFC system, and applied it to extraction and separation analysis of coffee extract using a PDA detector. The most crucial device in the modern SFC is a backpressure regulator that allows the pressure control independent of the flow rate. The author’s group reported an electronically controlled backpressure regulator that is suitable for SFE and SFC both for analytical and preparative use, and JASCO started to market SFE and SFC systems in 1985. As competition in drug discovery among pharmaceutical companies got stronger, a high-throughput separation system has become indispensable. SFC has been chosen as fast separation means and recognized as a reliable chromatography method.


Chiral SFC

The first chiral separation by SFC was demonstrated in 1985 by Mourier et. al. using a home-made SFC system. In 1986, Hara and the author’s group succeeded in the chiral separation of d- and l-amino acid derivatives by using a commercial JASCO SFC system equipped with an electronically controlled backpressure regulator.
In 1986 Perrut and Jusforgues demonstrated a large scale (60 mm ID column) preparative SFC (prep-SFC). An SFC system is expensive especially prep-SFC due to high-pressure construction, therefore, it is feasible to separate high-valued substances such as essential oils and chiral drug compounds.
As highly efficient chiral columns became commercially available in the 1980’s, chiral separation by SFC was extensively examined and turned out that SFC is very suitable for chiral separation for both analytical and preparative applications.
Ultra-fast SFC in 2008
Novotny’s and other research groups stated that a small particle column is not suitable for SFC because the pressure across the column will decrease the column efficiency. It may be true if the mobile phase is truly in Supercritical State where the solvent power of the fluid changes greatly by the pressure and temperature. However, in modern SFC, a polar modifiers is added by a few to several 10s of %. This causes the mobile phase to be in the sub-critical state where the pressure does not change the solvent power drastically. Therefore, the smaller the particle size, the higher the column efficiency is obtained as in HPLC.

Conclusion
As we have reviewed, the fundamentals of SFC including theory and hardware had already been established in the 1970’s, and SFC was just about to take off. However, in the author’s opinion, open tubular SFC appeared in the early 1980’s and its marketing strategy confused users and made the era lost decade of SFC even though R&D activity was very active among a limited number of research groups.
Reviewing the history of HPLC, one may realize that application needs drove the development of columns and instrumentation. In the 1990’s, SFC finally found the true application needs. It is the author’s pleasure, as one of the oldest but still active researchers who has been working since the early 1980’s, to see SFC is now widely accepted and is truly growing.
Featured Products:

Supercritial Fluid Chromatography: A New Technology?
Introduction

Even though Supercritical Fluid Chromatography (SFC) was first demonstrated by Klesper et al. in 1962, 6 – 7 years earlier than High-Performance Liquid Chromatography (HPLC), its history is unfortunate and it has never been a main stream of chromatography. Why? Partly because an automated liquid chromatograph (LC), namely, an amino acid analyzer by Spackman, Stein and Moore, had already been commercially available in the late 1950’s and there were actual needs for LC, while there were no such needs for SFC except for some exotic samples such as metalloporphyrins and metallic chelates at that time. Rapid development of HPLC occurred in the 1970’s overshadowed the development of SFC taken place at the same time. However, there are remarkable research works done in the 1960’s, the 1970’s and the 1980’s that realized the today’s modern SFC, and this poster will review these works.
Research works in the 1960’s
Klesper, Corwin and Turner first demonstrated Supercritical Fluid Chromatography (SFC) in “Communications to the editor entitled High Pressure Gas Chromatography above Critical Temperatures” in 1962. They used dichlorodifluoromethane (Tc = 112°C) and monochlorodifuloromethane (Tc = 96 °C) and at the pressures above 1000 psi and 1400 psi, respectively, to elute Ni etioporphyrin II and etioporphyrin II from polyethylene glycol stationary phase. They even stated “The porphyrins could be recovered at the outlet valve.” This means that they already predicted the possibility of preparative SFC. Figure 1 shows the historical SFC apparatus described in ref. (1). Sie, Beersum and Rijnders published a series of articles on “High-Pressure Gas Chromatography with Supercritical Fluids” in Separation Science in 1966 and 1967. In these articles, they extensively used carbon dioxide as mobile phase and thoroughly studied its behavior from both theoretical and experimental points of view.



Klesper’s group reviewed “Apparatus and Materials for Hyperpressure Gas Chromatography of Nonvolatile Compounds” in 1968. In the article, they described the means to control the flow rate and the backpressure independently. It is also remarkable that a spectrophotometer equipped with a high-pressure flow cell was used as a detector in the late 1960’s, whereas in HPLC, only a crude low-pressure Hg lamp based single wavelength UV photometer was introduced.
Giddings, Myers and King published an article on “Dense Gas Chromatography at Pressures to 2000 Atmospheres” in 1969. In the article they stated “One of the most interesting features of ultra high pressure gas chromatography would be its convergence with classical liquid chromatography. A liquid is ordinarily 1000 times denser than a gas; at 1000 atmospheres, however, gas molecules crowd together with a liquid-like density. At such densities intermolecular forces becomes very large, and are undoubtedly capable of extracting big molecules from the stationary phase. Thus in effect, nonvolatile components are made volatile.” They also proposed an approximation of Hildebrand solubility parameter for a supercritical fluid. They used various gases Research works in the 1970’s including He, N2, CO2 and NH3, and examined retention behavior of various substances such as purines, nucleosides and nucleotides, steroids, sugars, terpenes, amino acids, proteins, carbowaxes, etc. Unfortunately, such convergence had never occurred.
Research works in the 1970’s
Jentoft and Gouw reported “Pressure-Programmed Supercritical Fluid Chromatography” in 1970, and applied their SFC system to separation of wide molecular range mixtures such as polycyclic aromatic hydrocarbons and polystyrene. In the article they mentioned that the chromatograph is basically the same as the high resolution liquid chromatograph (note that the term HPLC had not yet appeared). It is remarkable that SFC had been developed to this stage while HighPerformance Liquid Chromatography HPLC) was still in cradle stage. In 1972, they reported automated fraction collection in SFC. It should be noted that such sophisticated fraction collector had been developed a long before HPLC was used in preparative work.
Novotny, Bertsch and Zlatkis studies “Temperature and Pressure Effect in Supercritical Fluid Chromatography”. In 1973, Bartmann and Schneider examined physico-chemical aspects of SFC with carbon dioxide. Hartmann and Klesper described “Preparative Supercritical Fluid Chromatography of Styrene Oligomers” in 1977. They analyzed fractions with a mass spectrometer. Randall and Wahrhaftig reported SFC-MS “Dense Gas Chromatograph/ Mass Spectrometer Interface” in 1978.





Research works in the 1980’s
For SFC, the 1980’s was an active decade for SFC and related technology. Since the 1980’s, supercritical carbon dioxide became the most preferred fluid in SFC as in commercial Supercritical Extraction (SFE) already in use because it is inexpensive, non-toxic, nonflammable and it has relatively low critical temperature and pressure (Tc = 31.3°C, Pc = 72.9 atm).
Open tubular column SFC. In 1981, the research groups of Novotny and Lee demonstrated open tubular column SFC. They used 50µm I.D. fused silica column of which inner wall was coated with stationary phase; typically dimethyl polysiloxane. This seemed to solve the inherent drawback of packed column SFC that the pressure drop across the column reduces column efficiency. Later, open tubular column SFC systems were marketed by Lee Scientific, UT, USA. However, it turned out that there were several serious instrumental issues. The most important SFC parameter backpressure was applied by a flow dependent restrictor and it could not be controlled independent of flow rate It was difficult to add polar modifier partly because the standard detector was FID and partly because a syringe pump was used to deliver very a low flow rate of CO2. Although the above research groups published applications of open tubular column SFC extensively, for the above reason, open tubular SFC did not become the main stream of SFC.
Packed column SFC
All researchers used packed columns until the advent of open tubular column SFC. In 1982, Gere, Board and McManigill reported “Supercritical Fluid Chromatography with Small Particle Diameter Packed Columns”. They modified HP HPLC apparatus for SFC. Although it is said that the pressure across the column does not allow high efficiency in SFC when a small particle column is used, they successfully demonstrated that 3, 5 and 10 µm particle columns performed better especially in high linear velocity region. Later, H-P had started to market SFC systems but the products were transferred to Berger Instrument, and recently Berger Instrument was acquired by Thar Instruments.
In 1985, Sugiyama and the author’s group demonstrated directly coupled SFE-SFC system, and applied it to extraction and separation analysis of coffee extract using a PDA detector. The most crucial device in the modern SFC is a backpressure regulator that allows the pressure control independent of the flow rate. The author’s group reported an electronically controlled backpressure regulator that is suitable for SFE and SFC both for analytical and preparative use, and JASCO started to market SFE and SFC systems in 1985. As competition in drug discovery among pharmaceutical companies got stronger, a high-throughput separation system has become indispensable. SFC has been chosen as fast separation means and recognized as a reliable chromatography method.


Chiral SFC

The first chiral separation by SFC was demonstrated in 1985 by Mourier et. al. using a home-made SFC system. In 1986, Hara and the author’s group succeeded in the chiral separation of d- and l-amino acid derivatives by using a commercial JASCO SFC system equipped with an electronically controlled backpressure regulator.
In 1986 Perrut and Jusforgues demonstrated a large scale (60 mm ID column) preparative SFC (prep-SFC). An SFC system is expensive especially prep-SFC due to high-pressure construction, therefore, it is feasible to separate high-valued substances such as essential oils and chiral drug compounds.
As highly efficient chiral columns became commercially available in the 1980’s, chiral separation by SFC was extensively examined and turned out that SFC is very suitable for chiral separation for both analytical and preparative applications.
Ultra-fast SFC in 2008
Novotny’s and other research groups stated that a small particle column is not suitable for SFC because the pressure across the column will decrease the column efficiency. It may be true if the mobile phase is truly in Supercritical State where the solvent power of the fluid changes greatly by the pressure and temperature. However, in modern SFC, a polar modifiers is added by a few to several 10s of %. This causes the mobile phase to be in the sub-critical state where the pressure does not change the solvent power drastically. Therefore, the smaller the particle size, the higher the column efficiency is obtained as in HPLC.

Conclusion
As we have reviewed, the fundamentals of SFC including theory and hardware had already been established in the 1970’s, and SFC was just about to take off. However, in the author’s opinion, open tubular SFC appeared in the early 1980’s and its marketing strategy confused users and made the era lost decade of SFC even though R&D activity was very active among a limited number of research groups.
Reviewing the history of HPLC, one may realize that application needs drove the development of columns and instrumentation. In the 1990’s, SFC finally found the true application needs. It is the author’s pleasure, as one of the oldest but still active researchers who has been working since the early 1980’s, to see SFC is now widely accepted and is truly growing.
Download This Application

